Общие проблемы с электрикой
-
Soldateg
- Специалист

- Всего сообщений: 1260
- Зарегистрирован: 30.11.2018
- Откуда: Всеволожск
- Авто: Ford Galaxy AUY 2001
Общие проблемы с электрикой
датчик температуры для догревателя. работает так выше +10 незамкнут
ниже +10 замкнут
ниже +10 замкнут
-
maxt256
- Участник

- Всего сообщений: 130
- Зарегистрирован: 13.03.2013
- Вод.стаж с: 2012
- Откуда: Украина
- Авто: Seat Alhambra, 2.0 ADY, 1997г.
- Возраст: 45
Общие проблемы с электрикой
Это его штатное место? так и должен тут находиться?Soldateg: 24 окт 2021, 08:49 датчик температуры для догревателя. работает так выше +10 незамкнут
ниже +10 замкнут
-
Cateika
- Главный электрик форума

- Всего сообщений: 4050
- Зарегистрирован: 25.03.2013
- Вод.стаж с: 1987
- Откуда: KZ, г.Рудный
- Авто: VW Sharan, 1997, AHU, 1,9 МКПП DBW, VinDisel.
Общие проблемы с электрикой
Да штатное место... только, пластмассовый кожух (где проводка), должен крепиться на раме трапеции, а держатель датчика либо на кожухе, либо где то рядом...короче, это всё хозяйство располагается немного выше, на раме дворников...
-
Anderusk
- Наблюдатель

- Всего сообщений: 15
- Зарегистрирован: 27.10.2021
- Вод.стаж с: 2005
- Откуда: Севастополь
- Авто: Ford Galaxy 1997, 2.3 Y5B
Общие проблемы с электрикой
1. Где-то есть цветовое обозначение жил в жгутах? и на какие фишки они идут. чтоб быстро в жгутах идущих к блоку реле и предохранителей найти нужные.
надо вскрыть посмотреть почему не работает у сигналки самодиагностика, при этом на приборке все ок. а вот работало ли это вообще когда-то на текущей сигналке, неизвестно. может вообще не подключено, надо вскрыть за раз сделать.
Два вопроса по фото
2. Еще подскажите это концевик я так понял умерший? из того что осталось это пластиковый шток подпружиненный и внизу клемма одна, как замыкается он и с чем непонятно? на корупс что-ли должен? клемму вижу только одну, внизу, по какому принципу оно работать должно? при покупке нового чтоб понятно было что и как он должен работать.
3. И вторая хрень, просьба обьяснить что это, пластиковый корпус в формате какогото клемника с дюбелем. жила пришла жила ушла, непонятно откуда и зачем. есть подозрение что это две жилы с концевика просто замкнуты.
надо вскрыть посмотреть почему не работает у сигналки самодиагностика, при этом на приборке все ок. а вот работало ли это вообще когда-то на текущей сигналке, неизвестно. может вообще не подключено, надо вскрыть за раз сделать.
Два вопроса по фото
2. Еще подскажите это концевик я так понял умерший? из того что осталось это пластиковый шток подпружиненный и внизу клемма одна, как замыкается он и с чем непонятно? на корупс что-ли должен? клемму вижу только одну, внизу, по какому принципу оно работать должно? при покупке нового чтоб понятно было что и как он должен работать.
3. И вторая хрень, просьба обьяснить что это, пластиковый корпус в формате какогото клемника с дюбелем. жила пришла жила ушла, непонятно откуда и зачем. есть подозрение что это две жилы с концевика просто замкнуты.
-
Cateika
- Главный электрик форума

- Всего сообщений: 4050
- Зарегистрирован: 25.03.2013
- Вод.стаж с: 1987
- Откуда: KZ, г.Рудный
- Авто: VW Sharan, 1997, AHU, 1,9 МКПП DBW, VinDisel.
Общие проблемы с электрикой

Отправлено спустя 5 минут 33 секунды:
Не умерший, вполне нормальный... Это вашпе, концевик от китайских сигналок...вот она на штатную диагностику и не выйдет никада!!!
Отправлено спустя 5 минут 33 секунды:
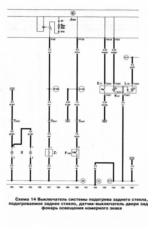
На любой Эл.схеме, даже в ч/б варианте, есть обозначение цветов проводов, обозначение и нумерация клемм в разъёмах и пр.
Последний раз редактировалось Cateika 31 окт 2021, 02:21, всего редактировалось 1 раз.
-
Anderusk
- Наблюдатель

- Всего сообщений: 15
- Зарегистрирован: 27.10.2021
- Вод.стаж с: 2005
- Откуда: Севастополь
- Авто: Ford Galaxy 1997, 2.3 Y5B
Общие проблемы с электрикой
с обычными щитовыми линейными схемами проблем не испытываю, по крайней мере с листиком стандартных буквенных обозначений элементов, лежащим рядом. а тут не знаю куда копать чтоб понять что значит каждый элемент. ткните носом в ликбез.
а по концевикам как они работают? просто массу отдают?Cateika: 30 окт 2021, 19:53 Не умерший, вполне нормальный... Это вашпе, концевик от китайских сигналок...вот она на штатную диагностику и не выйдет никада!!!
а не подскажите где мне нарыть схемы подобные? то что я нашел это типа таких, других не нашел. это они?Cateika: 30 окт 2021, 19:53 На любой Эл.схеме, даже в ч/б варианте, есть обозначение цветов проводов, обозначение и нумерация клемм в разъёма и пр.
-
Cateika
- Главный электрик форума

- Всего сообщений: 4050
- Зарегистрирован: 25.03.2013
- Вод.стаж с: 1987
- Откуда: KZ, г.Рудный
- Авто: VW Sharan, 1997, AHU, 1,9 МКПП DBW, VinDisel.
Общие проблемы с электрикой
В общем, да... соединяют/разъединяют на массу при открывании/закрывании дверей, капота и т.п.
Здесь тема Схемы Ваговские из т.Эльзы... подходят для Ford Galaxy 1997, 2.3 Y5B ессно, кроме схемы управления двигателем, для фордовских бенз.моторов NSE и Y5B, где то выкладывал из прог WOW и Толеранс ... Выложу ещё раз в теме "Электрические схемы"...
Это касаемо эл.схем всех остальных электронных блоков и систем (климатроник, приборка, блок ЦЗ и сигнализации, центральный блок управления электроникой и пр.) на Галках и Шарнах они одинаковые...Cateika: 29 мар 2021, 16:19 в Шарановских схемах... Отличия большого быть не должно, возможно по цветам могут быть расхождения, однако по номерам должно быть всё одинаково (по номерам и следует ориентироваться)...
Справка, как читать схемы из т.Эльзы
-
klerikxxx
- Постоялец

- Всего сообщений: 409
- Зарегистрирован: 06.02.2013
- Вод.стаж с: 2008
- Откуда: сычево
- Авто: шарабан 2001г. тди 6 механика
- Возраст: 39
Общие проблемы с электрикой
Привет всем. У кого есть эльза скиньте схему от заднего моста на шаран 1.9 auy 2004 год. МКПП 6 ступка.
продаю запчасти на шаран. 8 905 775 87 21. Есть вотцап и вибер.
-
Cateika
- Главный электрик форума

- Всего сообщений: 4050
- Зарегистрирован: 25.03.2013
- Вод.стаж с: 1987
- Откуда: KZ, г.Рудный
- Авто: VW Sharan, 1997, AHU, 1,9 МКПП DBW, VinDisel.
-
ursul
- Мастер

- Всего сообщений: 2077
- Зарегистрирован: 16.06.2017
- Вод.стаж с: 2001
- Откуда: АРК
- Авто: Sharan 96 ADY DBU
Общие проблемы с электрикой
kolhosniki.ru/elsaonline
онлайн-версияklerikxxx: 31 окт 2021, 09:43 Привет всем. У кого есть эльза скиньте схему от заднего моста на шаран 1.9 auy 2004 год. МКПП 6 ступка.
kolhosniki.ru/elsaonline
Трижди снимавший торпеду шарана
-
- Похожие темы
- Ответы
- Просмотры
- Последнее сообщение
-
- 941 Ответы
- 123774 Просмотры
-
Последнее сообщение Vadomir
-
- 1226 Ответы
- 119204 Просмотры
-
Последнее сообщение Slavek10
-
- 301 Ответы
- 56863 Просмотры
-
Последнее сообщение 11piligrim11
-
- 186 Ответы
- 56308 Просмотры
-
Последнее сообщение Cateika
Мобильная версия