Всем доброго дня. Поддерживаю!
Самостоятельная установка круиз-контроля (рестайл)
-
sokol684
- Всего сообщений: 2
- Зарегистрирован: 05.05.2025
- Вод.стаж с: 1995
- Откуда: Ростовская область
- Авто: vw sharan 2007 ATM
-
Nutes
- Участник

- Всего сообщений: 73
- Зарегистрирован: 29.05.2021
- Вод.стаж с: 2009
- Откуда: Киев
- Авто: Ford galaxy 2004, 2.8, AYL АКПП
Самостоятельная установка круиз-контроля (рестайл)
Приветствую,
Загорелся идеей подключения круиза на свой Галакси, АКПП, мотор AYL.
Прошу вашей помощи.
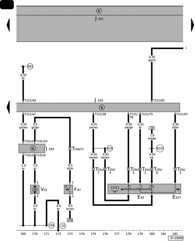
Глянув на схему из етки, нашел, что подключение круиза контроля идёт к контакту 75.
И все иначе, чем описано для дизельных двигателей.
Есть в наличии фишка и стрекоза КК от дизельного Галакси .
ЦВЕТА ПРОВОДОВ такие же как в начале темы
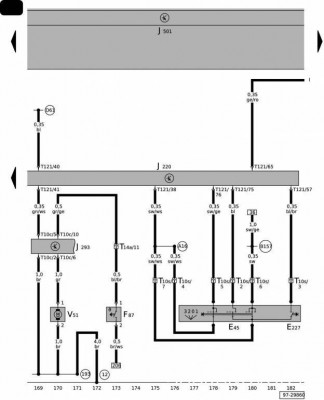
Как видно из схемы, цвета в в Галакси с моим мотором отличаются , и пины отличаются . Прошу помощи в подключении.
Отправлено спустя 28 минут :
Если действовать согласно распиновка фишки в начале ветки, то я себе это так представляю , если ошибаюсь, поправьте пожалуйста
Отправлено спустя 2 часа 35 секунд:
Ещё нашел такую, подтверждающую , что контакты подключения разные.
Отправлено спустя 33 секунды:
Загорелся идеей подключения круиза на свой Галакси, АКПП, мотор AYL.
Прошу вашей помощи.
Глянув на схему из етки, нашел, что подключение круиза контроля идёт к контакту 75.
И все иначе, чем описано для дизельных двигателей.
Есть в наличии фишка и стрекоза КК от дизельного Галакси .
ЦВЕТА ПРОВОДОВ такие же как в начале темы
Как видно из схемы, цвета в в Галакси с моим мотором отличаются , и пины отличаются . Прошу помощи в подключении.
Отправлено спустя 28 минут :
Если действовать согласно распиновка фишки в начале ветки, то я себе это так представляю , если ошибаюсь, поправьте пожалуйста
Отправлено спустя 2 часа 35 секунд:
Ещё нашел такую, подтверждающую , что контакты подключения разные.
Отправлено спустя 33 секунды:
-
Cateika
- Главный электрик форума

- Всего сообщений: 4042
- Зарегистрирован: 25.03.2013
- Вод.стаж с: 1987
- Откуда: KZ, г.Рудный
- Авто: VW Sharan, 1997, AHU, 1,9 МКПП DBW, VinDisel.
Самостоятельная установка круиз-контроля (рестайл)
И незачем смотреть и сверять цвета проводов, это напрасная трата времени и загон себя в тупняки...
... следует сверять подключения по номерам контактов, а не смотреть на цвета...
Само собой разные !... Следует руководствоваться схемой для своего двигателя !... бензиновый AYL и дизельный AUY блоки совершенно разные по подключениям и распиновкам...
Да никакой разницы... всё одно и тоже...
И незачем смотреть и сверять цвета проводов, это напрасная трата времени и загон себя в тупняки...
-
Nutes
- Участник

- Всего сообщений: 73
- Зарегистрирован: 29.05.2021
- Вод.стаж с: 2009
- Откуда: Киев
- Авто: Ford galaxy 2004, 2.8, AYL АКПП
Самостоятельная установка круиз-контроля (рестайл)
Значит я на правильном пути... Номера контактов я указал на сравнительном рисунке
-
Nutes
- Участник

- Всего сообщений: 73
- Зарегистрирован: 29.05.2021
- Вод.стаж с: 2009
- Откуда: Киев
- Авто: Ford galaxy 2004, 2.8, AYL АКПП
-
sokol684
- Всего сообщений: 2
- Зарегистрирован: 05.05.2025
- Вод.стаж с: 1995
- Откуда: Ростовская область
- Авто: vw sharan 2007 ATM
Самостоятельная установка круиз-контроля (рестайл)
Всем доброго дня и спасибо! У меня все заработало! Активировал vsApp 19.6.0 . В окне кодирование ввел 11463, а длинное кодирование не нашёл там. Но все и так поехало!
Шнурок: VAG-RUS Dual-K+CAN<->USB VAG/ISO interface
Шнурок: VAG-RUS Dual-K+CAN<->USB VAG/ISO interface
-
Evgenychernavin
- Всего сообщений: 2
- Зарегистрирован: 06.12.2025
- Откуда: Пенза
- Авто: Фольксваген шаран 2007г бензин турбо 1.8
-
Cateika
- Главный электрик форума

- Всего сообщений: 4042
- Зарегистрирован: 25.03.2013
- Вод.стаж с: 1987
- Откуда: KZ, г.Рудный
- Авто: VW Sharan, 1997, AHU, 1,9 МКПП DBW, VinDisel.
Самостоятельная установка круиз-контроля (рестайл)
...
Патамушта сдохнули ресурсы, на которых они хранились...
-
Evgenychernavin
- Всего сообщений: 2
- Зарегистрирован: 06.12.2025
- Откуда: Пенза
- Авто: Фольксваген шаран 2007г бензин турбо 1.8
Самостоятельная установка круиз-контроля (рестайл)
Где найти фото установки круиз контроля на фольксваген шаран ?
-
- Похожие темы
- Ответы
- Просмотры
- Последнее сообщение
-
- 71 Ответы
- 32206 Просмотры
-
Последнее сообщение Yurec66
-
- 199 Ответы
- 72712 Просмотры
-
Последнее сообщение Ops
-
- 1 Ответы
- 5209 Просмотры
-
Последнее сообщение Invictus
-
- 5 Ответы
- 6118 Просмотры
-
Последнее сообщение andrey_kmv
-
- 23 Ответы
- 13114 Просмотры
-
Последнее сообщение Cateika
Мобильная версия